項目概述:
天華院(南京)智能制造有限公司是天華化工機械及自動化研究設計院2008年在南京投資興建的裝備研發、制造基地。本次處理的廢氣來自于設備酸洗鈍化車間,主要污染物為:氮氧化物和氟化氫。

設備配置:
設備:伸縮房+堿噴淋塔+風機+25m煙囪
風量:60000CMH


廢氣處理工藝:
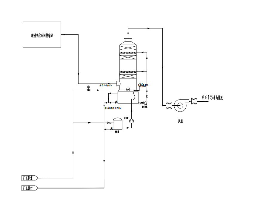
根據業主所提供的相關資料,設計范圍:針對酸洗鈍化車間,設置伸縮房,進行管道集中收集后經設備處理后,通過25m煙囪排入大氣。整套設備包括伸縮房、堿洗塔、風機、電控柜和管道等。工藝流程見下圖:

項目概述:
天華院(南京)智能制造有限公司是天華化工機械及自動化研究設計院2008年在南京投資興建的裝備研發、制造基地。本次處理的廢氣來自于設備酸洗鈍化車間,主要污染物為:氮氧化物和氟化氫。

設備配置:
設備:伸縮房+堿噴淋塔+風機+25m煙囪
風量:60000CMH


廢氣處理工藝:
根據業主所提供的相關資料,設計范圍:針對酸洗鈍化車間,設置伸縮房,進行管道集中收集后經設備處理后,通過25m煙囪排入大氣。整套設備包括伸縮房、堿洗塔、風機、電控柜和管道等。工藝流程見下圖:

上一篇:沒有了
下一篇:沒有了返回列表